产品特点1)SF6-12充气式绝缘交流高压气体绝缘金属封闭开关设备柜体(以下简称“高压充气柜”)采用敷铝锌板钢板,经CNC柔性加工系统加工,采用先进的多重折边工艺,用拉铆螺母、高强度螺栓联接,精度高、抗腐蚀、重量轻、高强度、通用性强;2)全金属组装,模数化组装结构,可安装永磁机构真空断路器和弹簧机构真空断路器等;3)柜体设计结构紧凑、安装方便、操作灵活等特点;4)柜门装有压力表及操作机构分合闸指示
产品特点
1)SF6-12充气式绝缘交流高压气体绝缘金属封闭开关设备柜体(以下简称“高压充气柜”)采用敷铝锌板钢板,经CNC柔性加工系统加工,采用先进的多重折边工艺,用拉铆螺母、高强度螺栓联接,精度高、抗腐蚀、重量轻、高强度、通用性强;
2)全金属组装,模数化组装结构,可安装永磁机构真空断路器和弹簧机构真空断路器等;
3)柜体设计结构紧凑、安装方便、操作灵活等特点;
4)柜门装有压力表及操作机构分合闸指示标识,可直观反映设备工作状态;
5)常规柜体防护等级为IP30。
使用环境
1)海拔高度:不超过2000m;
2)环境温度:-10℃~+40℃;
3)相对湿度:≤90%(25℃);
4)地震烈度:不超过8度;
5)柜体限在室内使用,且环境干燥;
6)室内应无腐蚀金属和破坏绝缘的有害气体;
7)安装垂直倾斜度:不超过5°;
8)无强电磁场干扰与剧烈振动。
就地补偿容量的确定
需要补偿的设备的平均有功功率为,补偿前的功率因数为,补偿后的功率因数为,则无功补偿的容量为:
Q=Pav(lgϕ−lgϕ)=Pav(cos2ϕ11−1−cos2ϕ11−1−)
QC=无功补偿容量(kvar) 1gФ2:改善后功率因数角的正切值;
Pav:需补偿的电机的平均有功功率(kW): COSФ1:改善前的功率因数:
1g Ф1:改善前功率因数角的正切值: COSФ2:改善后的功率因数
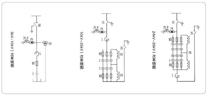
电气原理图
